igbt(insulated gate bi-polar transistor),绝缘栅双极型晶体管,是电力电子行业核心的功率器件之一,目前已经广泛应用于家用电器、交通运输、电力工程、可再生能源和智能电网等领域。典型的应用设备包括:在逆变器、变频器、ups、ac/dc电源、dc/dc电源、obc(on board charging)充电单元以及其他家电设备中。
近年来,随着igbt半导体生产工艺的不断发展,新型igbt器件朝着更高耐压,更大电流以及模块化发展。以电动汽车为例,高压快充路线受到越来越多整车oem的青睐。今年以来,国内外越来越多的车企推出了搭载800v高压平台的纯电车型,基于高压sic平台的igbt得到越来越多的应用。
充电效率提升的背后,igbt模块在产品设计阶段,技术上的挑战也越来越大。工程师需要考虑多方面的设计指标,包括缓冲电路、驱动电路、短路保护、开关波形、杂散电感、均流特性、emi噪声抑制等。工程师以往主要是借助纯电路仿真对缓冲电路、驱动电路以及开关波形做出判断,这种方法的由于很难获得准确的寄生参数,从而影响到了仿真精度。
达索simulia旗下的cst软件是一款专注于3d电磁场仿真,并提供电路、热及结构应力协同仿真的设计软件。cst提供完备的时域和频域全波电磁算法和高频算法,仿真的频段从dc到ghz 。典型应用涵盖了天线/雷达、电磁兼容、高速互连si/pi、电机驱动系统、场路协同、电磁-温度及温度-形变等不同领域。
借助cst强大的3d建模及仿真能力,我们创建了完整的 3d igbt 模型,可以获得精确的寄生参数。再加上在cst电路工作室中创建的半桥buck电路、双脉冲电路的仿真模型,获得精确的杂散电感、开关波形、均流波形等,结合igbt数据手册和实际模型对比,仿真和计算结果基本一致,为产品的可靠设计提供指导。对器件设计厂家及igbt用户而言,该方法有助于理解器件的内部工作机制,并为器件的设计优化提供指导。
2. igbt 介绍及工作原理
2.1 igbt 模块介绍
igbt(insulated gate bipolar transistor),绝缘栅双极型晶体管,是由 bjt(双极型三极管)和 mos(绝缘栅型场效应管)组成的复合全控型电压驱动式功率半导体器件, 它兼有mosfet 的高输入阻抗和电力晶体管 gtr(giant transistor)的低导通压降两方面的优点。
gtr 的优点是饱和压降低,载流密度大,但驱动电流较大;mosfet 的优点是驱动功率很小,开关速度快,但导通压降大,载流密度小。igbt 综合了以上两种器件的优点,其主要
特点和优势如下:
1. 高电压承受能力:igbt 能够承受较高的电压,通常在几百伏特至数千伏特范围内,使其
适用于高压应用。
2. 高电流承受能力:igbt 能够承受较大的电流,通常在几安培至几千安培范围内,使其适
用于高功率应用。
3. 低导通压降:igbt 的导通压降相对较低,可以减少功率损耗。
4. 快速开关速度:igbt 具有较快的开关速度,可以实现高频率开关操作。
5. 可靠性高:igbt 具有较高的可靠性和耐久性,适用于工业环境中长时间运行。
2.2 igbt 的结构
igbt 模块的剖面图如图一所示,如果去掉黑色外壳以及对外的连接端子,igbt 模块内部主要包含 3 个部件,散热基板、dbc(directed bonding copper)基板和硅芯片(包含igbt 芯片和 diode 芯片),其余的主要是焊料层和互连导线,用途是将 igbt 芯片、diode 芯片、功率端子、控制端子以及 dbc 连接起来。
图一,igbt 模块的剖面示意图
2.3 igbt 的工作原理
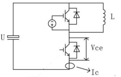
igbt 相当于一个由 mosfet 驱动的厚基区 pnp 型晶体管,它的电路符号和简化等效电路如图二所示。从该等效电路可以清楚地看出,igbt 是用晶体管和 mosfet 组成的达林顿结构的复合器件。冈为图中的晶体管为 pnp 型晶体管,mosfet 为 n 沟道场效应晶体管,所以这种结构的 igbt 称为 n 沟道 igbt,其符号为 n-igbt。类似地还有 p 沟道igbt,即 p- igbt。
图二,igbt 的电路符号与等效电路图
3. igbt 的 3d 建模
3.1 器件寄生参数的影响
igbt 作为开关器件,其引线电感、分布电容等寄生参数,对开关信号会产生较大的影响。引线电感和器件封装 bond wire 走线的长度、线径、pcb走线等相关;同时引线和基板及散热板之间也会产生寄生电容。由于这些寄生参数的存在, igbt 工作时会产生较高频率的 di/dt 和 dv/dt,容易产生高频的 emi 干扰。igbt 结构上产生的寄生电容有两处:
图四,走线与基板之间绝缘垫片之间产生的寄生电容
由于绝缘垫片介电常数较大,将产生较大的寄生电容其电容值不能忽略,影响负载电流。
寄生电容可以看做两极分别是 igbt 基板和铜排,中间介电常数是三氧化二铝绝缘垫片的
双极性电容器。其寄生电容 cp可通过如下计算公式计算得到:``
其中��0是真空介电常数,它的值等于 8.854187817×10-12f/m,����为绝缘垫片相对介电 常数,a 为绝缘垫片和 igbt 接触面积,d 为基板和铜排间距离,即绝缘垫片厚度。
由于铜排和绝缘垫片,散热片和基板的结构并不为规则的矩形,所以通过计算不能准确的得到寄生电容。通过 cst 软件的 3d 仿真计算可以直接得到寄生参数。
3.2 igbt pin 脚介绍及 3d 建模
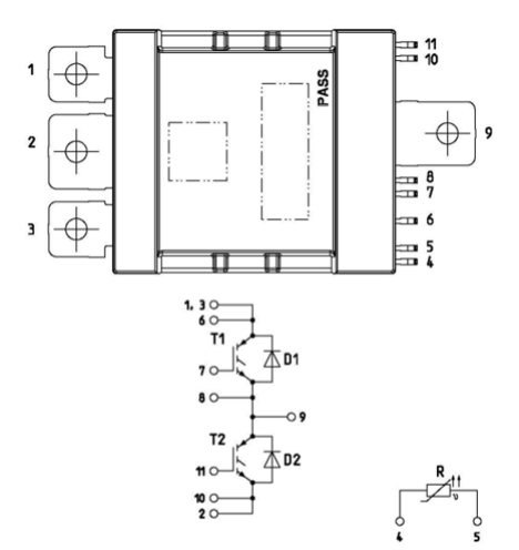
本文所使用的功率器件 igbt 的元器件型号是 dp700b750t105502,根据 igbt 的datasheet 所示,电路架构和引脚图如图五所示,一共有 11 个引脚,其中引脚 1,3,6 为上管的 c 极,引脚 7 为上管的 g 极,引脚 8,9 为下管的 e 极同时为下管的 c 极,引脚 11 为下管的 g 极,引脚 2,10 为下管的 e 极,另外 4 和 5 引脚是热敏电阻的两端。
图五,电路和引脚图
在建模之前,需要对 igbt 模块进行拆解,溶解掉上方的非金属结构,内部的铜线完全暴露出来,如图六所示。igbt 模块内部大量采用铜材料,其电导率s=5.8×107
s/m ,磁导率m=4p×10-7h/m。
图六,igbt 的解刨图
根据 igbt 的解刨图观察它的 layout,以及通过万用表去测量 igbt 铜皮和铜线的通断,可以确认此 igbt 模块的上桥和下桥分别为 4 个 igbt bare die 的并联,以及每一个igbt bare die 都同样并联一个 diode bare die。另外上下桥的 igbt bare die,diode bare die,上下桥的 igbt 的 c 级和 e 极之间的连接都是通过四根材料为铜的绑定线去焊接的。如图七:
图七,igbt 的 3d 模型(顶视图)
根据实际模型测量出的 igbt bare die,diode bare die,dbc,绝缘层和基板的尺寸以及它们之间的间距,在 cst 的微波工作室完成 3d 建模。模块一共分为 6 层,从上到下分别为铜层,硅片,dbc 上铜层,绝缘层,dbc 下铜层,基板,它们的材质分别为铜,硅,铜,氮化铝,铜,铜基板,如图八所示:
图八,igbt 的 3d 模型(侧面视图)
其中铜层和基板的铜材料设置直接调用 cst 材料库,绝缘材料硅和氮化铝使用自定义材料设置好介电常数,igbt 的引脚使用 pec 材料,pec 材料是导电率无穷大的理想导体。这样就完成了 igbt 的 3d 建模。
寄生参数提取仿真
寄生参数的提取仿真,cst 提供了两种方法。第一种方法可以通过 cst 低频工作室的partial_rlc 求解器计算获得。第二种方法可以通过 cst 微波工作室计算提取获得,本文所述的寄生参数提取方法采用后者微波工作室仿真第二种方法。具体设置如下:首先在需要
提取寄生参数的模型两端设置离散端口,如图九和图十所示,每个端口对地之间设置离散端口。
图九,离散端口的建立
图十,离散端口的建立的细节
由 cst 微波工作室提取的 igbt bare die 的寄生参数如表 1:
表 1:仿真提取的寄生参数提取
4. igbt buck 电路仿真
4.1 buck 电路仿真
4.1.1 buck 电路原理
通过使用 igbt 模块设计组成的半桥 buck 电路来验证下这个 igbt 模块的。buck 电路,又称降压电路,其基本特征是 dc-dc 转换电路,输出电压低于输入电压。输入电流为脉动的,输出电流为连续的。buck 电路原理是通过控制开关管的导通时间来实现电压的降
低。
半桥 buck 电路利用电感储能和电容滤波的方式,将输入电压转换为所需的输出电压。当上管导通,下管关闭时,电感储能,此时电感上的电流增大,而输出电压维持在正常范围。当上管关闭,下管导通时,电感释放储能,电流通过下管和地形成的回路回流。同时电容器对电流进行滤波,是输出电压保持稳定。
图十一,半桥 buck 电路拓扑
4.1.2 利用 cst 构建 buck 电路的 3d 建模
首先需要把 igbt 模块导入到微波工作室中,对于电磁仿真来说一般需要在模型的正下方建立一个 0 电位的导体平面,也就是公共地平面,所以在 igbt 模块正下方建立一大块金属平面,材料为 pec,也就是理想导体。
然后将电路中所需要的端口和元器件模型连接起来,端口和元器件主要是电源端和负载端都是对大地建立离散端口。驱动端对参考地建立离散端口,igbt 和 diode 也用离散端口设置。
最后设置电磁仿真基本设置,仿真频率宽度,边界条件,背景材料,求解器等。buck 电路 3d 建模如图十二所示:
图十二,半桥降压电路图
4.1.3 buck 电路模型的建立
根据 buck 电路的拓扑结构,在 cst 电路工作室中将各个所需的元器件模块连接在一起,如图十三所示,上下桥的 igbt 和 diode,s 参数模型,滤波电容,驱动端电路,以及负载和电源等。
igbt bare die 和 diode bare die 采用 igbt 广商918博天堂官网提供的 spice 模型导入。
图十三,电路模型的建立
4.1.4 驱动信号及仿真模型参数确定
仿真的基本输入参数:pwm 驱动信号频率为 10khz,固定 43%的占空比,死区时间2us。根据上述公式计算,输出电压为 172v,设定输出电流 28.6a。电感滤波电流取电感平均电流 0.3 倍,输出电压纹波不能大于输出电压的 1%。
通过电感计算公式计算:
4.1.5 buck 电路仿真结果
驱动信号如图十四,占空比为 43%:
图十四,驱动信号
输出电压如图十五所示,电压 rms 值为 169v,电压纹波 1.2v。
图十五,输出电压和纹波电压得结果
输出电流如图十六所示,电流 rms 值为 28.1a。
图十六,输出电流结果
igbt 并联均流,如图十七和图十八所示:
图十七,上管各通道电流
图十八,下管各通道电流
4.2 igbt 双脉冲电路仿真
4.2.1 双脉冲测试意义和目的
双脉冲测试的意义是考量开关管在实际电路中的实际表现,评估开关管固有参数是否满足设计需求,如反向恢复电流,电压关断尖峰,开通关断时间。
双脉冲测试的目的是:
(1)对比不同的开关管的参数,测量各项动态参数。
(2)评估功率 mos 驱动电阻的阻值是否合适。
(3)功率 mos 开关信号是否有不正常的震荡,电压尖峰是否超过耐压裕值。
(4)计算回路杂散电感。
(5)评估二极管的反向恢复行为和安全裕量。
4.2.2 双脉冲测试电路的拓扑结构
双脉冲电路的拓扑结构如图十九所示,上管两端并接一个电感。通常以半桥电路的形式测试,将上管持续关断,下管驱动信号给定两个脉冲信号,从而测试下管的开关特性。这里主要测试的就是下管的特性以及上管的反向二极管特性。
图十九,双脉冲测试电路的拓扑结构
4.2.3 双脉冲仿真 3d 建模
双脉冲仿真的 3d 建模如图二十所示,通过 cst 的微波工作室建立测试电感的 3d 模型,模型尺寸需要跟实际线圈的尺寸,匝数,材料一致,这样才能设计出跟实际线圈电感值相近的测试线圈。线圈两端分别和 igbt 电源端和相极连接就可以进行双脉冲仿真了。
本仿真本质上还是一个电路仿真,不需要考虑电磁的影响,所以其实也可以用离散端口代替,在 ds 工作室里面设置固定电感值来代替。
图二十,双脉冲仿真 3d 模型
4.2.4 双脉冲仿真结果
双脉冲测试实测结果波形如图二十一所示,
图二十一,双脉冲实测结果
其中蓝色信号波形是 vge 驱动信号,天蓝色信号波形是 vds 信号,红色信号波形是母
线电流。
从实测波形图中可知,vds 的过冲电压最大为 625v,母线电流最大电流值为 1.04ka。驱动信号 vge 的 vh 为 15v,vl 为-5v。脉冲宽度为 8us。脉冲的上升沿时间为 2us。在 cst 的 ds 工作室建立好电路模型,激励源应用电压 vh 为 15v,vl 为-5v,脉宽和信号上升沿时间分别为为 8us 和 2us 的脉冲信号。
igbt 模块双脉冲仿真结果:母线电路如如图二十二所示,最大电流为 1000a, vds 波形如图二十三所示,vds 过冲电压最大值 630v,vge 驱动信号如图二十四所示,脉宽8us,信号上升沿时间 2us。
图二十二,母线电流仿真波形
图二十三,vds 仿真波形
图二十四,vge 驱动信号仿真波形
5. 总结
本文不但叙述了 igbt 模块的内部结构,材料设置和工作原理和半桥 buck 电路和双脉冲测试电路的拓扑结构和电路设计原理,而且详细讲述了 igbt 模块建模和仿真的过程,和 rlc 寄生参数的提取以及双脉冲仿真的测试原理,建模过程和仿真结果。通过 cst 微波工作室进行 igbt 模块的 3d 建模,建立半桥 buck 电路和双脉冲电路来进行场路结合的
电路仿真。最终得到的仿真结果与实际理论计算的结果相符合,满足设计需求,充分的验证了 cst 软件对 igbt 建模的准确性和可靠性。由于 igbt 和 diode 的 spice 模型使用的厂商提供的官方模型。所以 igbt 模块的各种电气参数和规格都取自于实际的 igbt 模块,这更增加了我们仿真的准确性。这也为高压电驱动的 cst 电磁兼容性建模和仿真提供了很好的依据和参考。
资料来源:达索官方
2025-12-05
[行业资讯] simulia简介-abaqus代理经销商思茂信息
2025-12-05
[行业资讯] 如何合理选购abaqus软件并获取报价?达索代理商思茂信息
2025-12-05
[行业资讯] 思茂信息亮相2025省博士创新站活动 共探产学研新路径
2025-12-02
[cst] cst软件探索eft虚拟测试:从iec标准到3d仿真实战
2025-12-01
[abaqus] abaqus中理想弹塑性模型和弹塑性硬化模型区别
2025-11-28
2025-11-28
2025-11-28
[abaqus] 上课啦!达索系统 simulia abaqus pcb仿真
2025-11-26
[cst] 无参优化器:利用cst和tosca进行拓扑优化之单极天线(
2025-11-26
2023-08-29
2023-08-24
[abaqus] abaqus如何建模?abaqus有限元分析教程
2023-07-07
[abaqus] 有限元分析软件abaqus单位在哪设置?【操作教程】
2023-09-05
[abaqus] abaqus软件中interaction功能模块中的绑定接
2023-07-19
[abaqus] abaqus怎么撤回上一步操作?abauqs教程
2024-05-01
[abaqus] abaqus里面s11、s12和u1、u2是什么意思?s和
2023-08-30
[abaqus] abaqus单位对应关系及参数介绍-abaqus软件
2023-11-20
[abaqus] abaqus软件教程|场变量输出历史变量输出
2023-07-18
[abaqus] abaqus中的s、u、v、e、cf分别是什么意思?
2024-05-11
[行业资讯] simulia简介-abaqus代理经销商思茂信息
2025-12-05
2025-12-05
[行业资讯] 如何合理选购abaqus软件并获取报价?达索代理商思茂信息
2025-12-05
[行业资讯] 思茂信息亮相2025省博士创新站活动 共探产学研新路径
2025-12-02
[行业资讯] 正版abaqus全国代理商:思茂信息——达索授权认证
2025-11-25
[行业资讯] 怎么联系cst studio suite代理商?达索sim
2025-11-25
2025-11-24
[行业资讯] 广东有限元分析软件abaqus采购指南-认准达索授权思茂信
2025-11-21
[行业资讯] 达索abaqus、cst代理商采购流程-指定授权代理商思茂
2025-11-21
[行业资讯] 广东2025半导体及零部件学会发展论坛落幕,广州思茂信息获
2025-11-20
地址: 广州市天河区天河北路663号广东省机械研究所8栋9层 电话:020-38921052 传真:020-38921345 邮箱:thinks@think-s.com
博天堂登陆 copyright © 2010-2023 广州思茂信息科技有限公司 all rights reserved. 粤icp备11003060号-2